Бак-накопичувач Raymer IMP 100 л (монтаж настінний горизонтально-вертикальний та підлоговий (на ніжки)
СКАЧАТЬ РАЗМЕРЫ БАКА IMP 100
Бак-накопичувач Raymer IMP 100 літрів виконаний з харчової, нержавіючої сталі забезпечує надійне зберігання рідин у системі опалення.. Дізнайтеся про його застосування, встановлення та вимоги до обслуговування. Вибирайте RAYMER IMP 100 для ефективних рішень щодо вашої системи опалення (охолодження) приміщень.
| Бак буфер Raymer 100 л | |
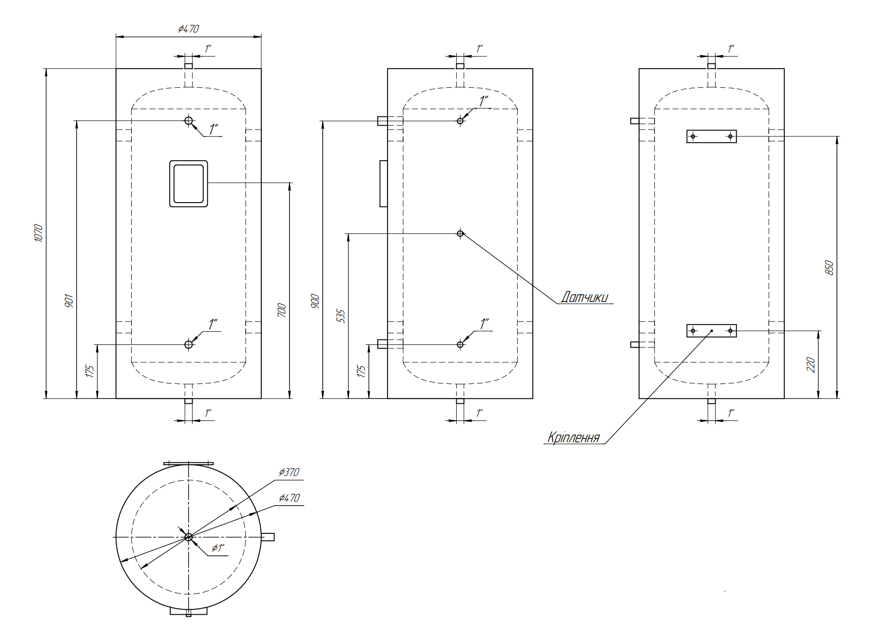
| Внутрішній діаметр бака: | 370 мм |
| Зовнішній діаметр бака: | 470 мм |
| Матеріал внутрішнього резервуару: | SUS 304 — 1,2 мм |
| Матеріал зовнішнього резервуару: | пофарбована оцинкована сталь — 0,55 мм |
| Ізоляційний шар: | поліуретан високої щільності 55 мм |
| Монтаж: | підлоговий/настінний на кріплення |
Характеристики бака-накопичувача Raymer IMP 100 л
- Внутрішній діаметр бака: 370 мм.
- Зовнішній діаметр бака: 470 мм.
- Матеріал внутрішнього резервуару: SUS 304 — 1,2 мм.
- Матеріал зовнішнього резервуару: пофарбована оцинкована сталь — 0,55 мм.
- Ізоляційний шар: поліуретан високої щільності 55 мм.
- Порти:
1 х G1,5 "″ для електро-тена, закрито заглушкою;
7 х G1"″ для підключення обладнання та виходу повітря;
1 х G1/2″ порт датчика температури.
- Монтаж підлоговий та настінний — вертикальний на ніжки на підлогу (у комплекті йдуть) або ж на кріплення на стіну горизонтально — вертикальний.
- Опціонально окремо можливе придбання Элеткро тэн к бакам (буферным емкостям), Raymer IMP 60 і IMP 100 на 3 кВт, (вбудований) з регульованим термостатом.
ФОТО ОТВОРУ ДЛЯ ТЕНУ:
ГЕОМЕТРІЯ БАКА:
Переваги бака-накопичувача RAYMER IMP 100
-
Довговічність: Конструкція бака-накопичувача RAYMER IMP 100 з харчової, нержавіючої сталі забезпечує довговічність та стійкість до корозії., що дозволяє використовувати його для різних рідин.
-
Ефективність використання простору: Завдяки компактній конструкції та місткості 100 літрів, бак RAYMER IMP 100 оптимізує простір для зберігання, забезпечуючи достатній обсяг для зберігання.
-
Простота обслуговування: Гладка поверхня бака дозволяє легко чистити та обслуговувати його, забезпечуючи оптимальну гігієну та продовжуючи термін служби бака.
-
Циліндрична конструкція: Циліндрична форма бака дозволяє ефективно використовувати простір та легко встановлювати його у різних місцях..
-
Безліч портів: Бак оснащений кількома портами для впуску, випуску, дренажу та додаткових аксесуарів, що дозволяє легко підключати та налаштовувати його.
-
Стійкість до тиску та температури: Бак RAYMER IMP 100 розроблений таким чином, щоб витримувати різні умови тиску та температури, забезпечуючи безпечну та надійну роботу.
Встановлення та обслуговування бака-накопичувача RAYMER IMP 100
Встановлення бака-накопичувача RAYMER IMP 100 має здійснюватися професіоналами, знайомими з необхідними процедурами. Правильна установка забезпечує оптимальну продуктивність та довговічність резервуара. Регулярне технічне обслуговування, включаючи очищення та огляд, необхідно для збереження цілісності резервуара та запобігання будь-яким проблемам. Дотримання рекомендацій виробника з технічного обслуговування забезпечить оптимальну роботу резервуару.
Бак-накопичувач RAYMER IMP 100 — це надійне та ефективне рішення для зберігання рідин. Завдяки конструкції з харчової, нержавіючої сталі, довговічності та універсальному застосуванню, цей 100-літровий резервуар забезпечує необхідну ємність для зберігання різних рідин. Його особливості, такі як кілька портів та додаткова ізоляція, підвищують зручність використання та настроюваність. Правильна установка та обслуговування забезпечують оптимальну продуктивність та довговічність. Розгляньте бак RAYMER IMP 100 для своїх потреб у системах опалення тепловими насосами повітря-вода.
Характеристики
| Внутрішній діаметр бака | 370 мм |
|---|---|
| Зовнішній діаметр бака | 470 мм |
| Матеріал внутрішнього резервуару | Sus 304 — 1,2 мм |
| Матеріал зовнішнього резервуару | пофарбована оцинкована сталь — 0,55 мм |
| Ізоляційний шар | поліуретан високої щільності 55 мм |
| Циркуляційне з'єднання | DN25 |
| Розмір блоку | 470*1020 мм |
| Розмір упаковки | 520*520*1100 мм |
| Додаткова котушка | для сонячної системи опалення чи котла |
| Додаткові аксесуари | електричне опалення, вентиляційний клапан, запобіжний клапан, манометр, розширювальний бак, клапан поповнення води та ін.. |








